Подводные лодки Вальтера на службе флотов Англии, США и СССР

На Потсдамской конференции державы-победители заключили соглашение о том, что имеющиеся в наличии боеспособные военные корабли должны быть разделены между тремя союзными державами: США, Англией и СССР. Это касалось и небольшой части уцелевших подводных лодок. Большинство подлодок было предусмотрено уничтожить и разобрать на лом. Для приёма и контроля за немецкими морскими военными трофеями была создана трёхсторонняя морская комиссия. Больше всего в получении военных трофеев был заинтересован Советский Союз, особенно желавший получить в своё распоряжение самые современные немецкие подводные лодки. Напротив, Англия и США не проявили к этому большого интереса. Так что СССР мог стать наследником всего уцелевшего подводного флота Германии. Однако Англия и США ни в коем случае не хотели передавать русским секретные подводные лодки Вальтера, обнаруженные в конце войны. Так экспериментальные подлодки U 792-795 были объявлены затопленными в британской зоне оккупации. Сведения о необычной силовой установке Вальтера и факты подъёма его подводных лодок U 792 и U 793 и обнаружения U 795 на территории «Германия-Верфт» были засекречены или скрывались.

В конце июля 1945 г. на короткое время появились планы восстановления подлодок U 792 и U 793 на «Говальд-Верке». В начале августа фирма «Говальд-Верке» запросила планы подлодки Вальтера у «Германия-Верфт». Затем от этих планов вынуждены были отказаться из-за отсутствия подробных чертежей. Подлодки U 1406 и U 1407, получившие незначительные повреждения, были объявлены военными трофеями США и должны были к кратчайшие сроки переправлены в эту страну.

В конце августа 1945 г. подлодка U 1407 сначала была отведена в Киль немецким морским буксиром, которым командовал капитан Джон Харвей. Здесь она была восстановлена немецкими специалистами. 14 сентября наступила очередь подлодки U 1406, которую разместили на палубе американского транспорта «Шомакер» и направили прямо в США. Для восстановления и ремонта этой подлодки Вальтера были демонтированы и погружены на корабль также ещё пригодные приборы и механизмы из обломков подлодок U 1408/9, U 795, а также U 792/3, найденные на «Говальд- Верке» и верфи Блом и Фосс. Опустошенные подлодки U 792, U 793 и U 795 должны быть затоплены в Кильской бухте, чтобы представители трехсторонней морской комиссии не нашли их и зачислили в разряд потопленных подлодок. Однако эта уловка не удалась из-за появления распоряжения высокого начальства. Закулисные действия англичан и американцев стали каким-то образом известны русским. Поврежденные и «выпотрошенные» корпуса подлодок русские уже не могли использовать в своих целях, а они уже получили информацию о существовании новейших подлодок Вальтера.

4 декабря 1945 г. советский посол в Лондоне Ф.Е.Гусев пожаловался в письме государственному секретарю иностранных дел Эрнесту Бэвину, что британские представители трехсторонней морской комиссии не предоставили никакой информации о новейших немецких подлодках XVII серии с турбинами. Между тем эти подлодки находились под британским контролем. Британское адмиралтейство обсудило эту тему с адмиралом Майлсом и 19 декабря дало распоряжение министерству иностранных дел. Суть этих распоряжений сводилась к тому, чтобы засекретить эти исследования и не давать больше повода русским для новых провокаций.

Британская экспериментальная подлодка Вальтера «Эксплорер» в 1956 г.

Между тем в Киле на заводе Вальтера вернувшиеся немецкие специалисты восстановили испытательный стенд. Необходимое количество перекиси водорода разыскивали в Германии по всей западной зоне оккупации. С 25 июня по 6 июля 1945 г. удалось запустить опытную установку XVII типа и довести её до прежнего эксплуатационного состояния. Полученные результаты стали сенсацией для западных союзников. Большинство специалистов и чиновников высокого ранга британских и американских вооруженных сил, включая американского морского министра Джеймса Форрестала и его свиты и лорда британского адмиралтейства Александера и адмирала Куннигхама, осмотрели завод Вальтера и испытательный стенд. Каждый из них получил подробные объяснения и просмотрел заводской фильм, в котором подробно освящалась всесторонняя деятельность Вальтера и его фирмы.

Зимой 1945 г. важнейшие конструкторские разработки, соответствующие тогдашнему состоянию, были закончены и продемонстрированы. Опытная установка XVII типа была демонтирована и отправлена в США. Опытная турбинная установка мощностью 7500 л.с. и остальные, ещё представляющие интерес для специалистов, приборы и механизмы были отправлены в Англию. После этого завод Вальтера навсегда закрыл свои ворота. Небольшая группа специалистов, которая участвовала в восстановлении и испытаниях U 1407 для англичан, получила контракты на работу в фирме Виккерс Армстронг (в Барроу-Фурнесс) для продолжения своей работы по гой же тематике. 1 января 1946 г. Гельмут Вальтер и 7 его ближайших сотрудников отправились из Кускхафеиа в Англию.

После транспортировки на фирму Виккерс подлодка U 1407 была сначала подробно изучена экспертами британского флота и затем полностью отремонтирована и приведена в рабочее состояние. Это было сделано для того, чтобы испытать новейшую турбинную установку Вальтера (её британское обозначение НТР) и использовать её для обучения персонала британского королевского флота.

Основные данные подводных лодок XVII серии

  Walter- Vorschlag v. 13.1.42 Wa 201 ( 2.42) Wa 201 (18.3.44) XVII В XVII E XVII A (diesel-mechan.) XVII A (diesel- elektrisch) WK 202 XVII G  Длина, м са. 34 m 37,25m 39.05 m 41,45 m 43.9 m 47 ni 47 m 34,64 m 39.51 m Ширина, м 3,325 m 3,3 m 3,3 m 3,3 m 3,3 m 4,95 ni 4.5 m 3,4 in 3,4 m Высота, м са. 4,1 in ca. 4,38 in 4,3 in 4,5 m 4,3 m * * 4.55 m 4,72 m Водоизмещение в надводном положении, м³ са. 220 ni3 252,21 m3 277,2 m3 306,3 m3 340 ni3 575 m3 565 m3 236 m3 314 m3 Водоизмещение в подводном положении, м³ 241m3 * 309.2 m3 337.0 m3 * * * 259 m3 345 m3 Водоизмещение с полной нагрузкой, м³ ca. 270 m3 341,0 m3 372.6 m3 415,3m3 * * * 312 m3 385 m3 Окружность поперечная, м 3,3 m 3,3 m 3,3 m 3,3 m 3.3 111 4.95 m 4,5 m 3,4 m 3,4 m Окружность продольная, м ca. 21 m 24,35 m 26,15 m 28,55 m * 33,4 m 33,2 m 23 m 26.7 m Глубина погружения с 2,5-кратным запасом прочности, м 100 m 100 m 100 m 100 ni 100 III 100 in 100 m 100 m 100 m Экипаж, человек 12 12 12 12 * * * 12 14 Вооружение (5-м торпедные аппараты, кроме XVII А) в скобках число торпед 2 BTR (4) 2 BTR(4) 2 BTR(4) 2 BTR(4) 2 BTR(4) 4 BTR + 6 STR(10) 6 BTR( 10) 2 BTR(4) 2 BTR(4)  Силовая установка: Турбины, л.с. 2x2500 PS 2x2500 PS 2x2500 PS 2500 PS . 7500 PS 7500 PS 2x2500 PS 2x2500 PS Дизельные моторы, л.с. 210 PS 210 PS 210 PS 210 PS 900 PS 580 PS 580 PS + 150 PS 210 PS 210 PS Электродвигатели, л.с. 75 PS 77 PS 77 PS 77 PS 1160 PS * * 77 PS 77 PS Запас перекиси водорода, т * 43 t 43 t 52 t - 85 t 85 t 40 t 55 I Запас дизельного топлива, т * 18,73 t 18,73 t 20,1 t 40 t 30 t 30 t 13,7 t 20.2 t Емкость батарей, ампер-час 2980 Ah 2980 Ah 2980 Ah 4560 Ah 8380 Ah 7700 Ah 7700 Ah 2980 Ah 4560 Ah Максимальные скорости, узлы: ca. 9 kn 9 kn 9,5 kn 8,5 kn 12 kn 11 kn 10 kn 9 kn 8,5 kn на дизельных моторах на электромоторах ca. 5 kn 4.5 kn 4,5 kn 4,5 kn 15.7 kn 6 kn 8 kn 5 kn 4,5 kn на турбинах 25,2 kn 25 kn 25 kn 20 kn - 26,8 kn 26,8 kn 26 kn 25 kn Дальность плавания, миль/узлы: ca. 1500sm/5kn * 2910s m/ 2970sm/ 5400s m/ 3500sm/ 3200sm/ I840sm/ 3000sm/ на дизельных моторах в надводном положении   9kn 8,5kn 8 kn lOkn lOkn 9kn 8kn в подводном положении: * * 27sm/4.5kn 40sm/4,5kn 132sm/6kn 145sm/3kn 120sm/3kn 76sm/4kn 90sm/2kn на электромоторах 105sm/25,2kn I00sm/ 105sm/25kn 180sm/20kn - 160sm/ 160sm/ 80sm/26kn 84sm/25kn на турбинах I60sm/I8,7kn 25kn I27sm/20kn 210sm/17kn - 26.8kn 26.8kn   114sm/20kn     138sm/15kn 234sm/14kn         169sm/15kn Размеры винтов, см:                 Диаметр винта * 200 cm 200 cm * * * * 190 cm * Шаг винта * 155 cm 145 cm * * * * 138 cm *

Торпедные аппараты длиной 5 м были признаны непригодными и демонтированы, что позволило увеличить жилой отсек для испытательной команды. Другие изменения коснулись вентиляции аккумуляторных батарей, которая была признана недостаточной согласно британским стандартам. Поэтому были установлены дополнительные воздушные компрессоры с электроприводом. Они позволили устранить громоздкую систему регулировку подачи сжатого воздуха с помощью главного вентиля, трубопроводов и добавочных предохранительных устройств. Поскольку электродвигатели предназначались для работы после погружения, они были значительно модернизированы. Был изменен центральный отсек, который был поврежден при подъёме подлодки. При этом были изменены форма мостика и передней части купола рубки.

Переделки и модернизация немецкой подлодки велись почти весь 1946 г. В феврале 1947 г. командир подлодки лейтенант Джим Лаундерс хотел установить на рубку старую немецкую эмблему в виде акулы, виселицы и пыточного колеса. Однако адмиралтейство запретило ему сделать это. В июне 1947 г. бывшая немецкая подлодка U 1407 получила от королевского флота новое название «Метеорит» и новую эмблему в виде золотого метеора на фоне бело-голубой волны.

Первые испытательные рейсы под командованием капитана О.Ласцелеса продолжались до марта 1948 г. Силовая турбинная установка Вальтера прошла наземные испытания с июля по сентябрь 1947 г. После устранения некоторых дефектов она была установлена на «Метеорите» в июле 1948 г. Наконец состоялись её испытания под водой, которые из-за плохой погоды были значительно затруднены. При этом британской испытательной команде значительную помощь оказал немецкий инженер фирмы Вальтер Хайнц Ульрих. На этих испытаниях была достигнута максимальная скорость под водой 14,5 узлов. Испытания закончились в октябре 1948 г При этом было ещё несколько пробных запусков турбин Вальтера под водой. 8 июля 1949 г. испытания подлодки «Метеорит» были закончены. Подлодка была списана со службы и передана британской железной и стальной корпорации для разделки па металлолом.

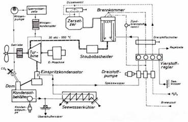
План монтажа машин и механизмов силовой установки подлодки WK 202 и схема турбинной установки Вальтера (справа).

Схема турбинной установки Вальтера (без компрессора) для подлодки XVII серии.

После переправы через океан немецкую подлодку U 1406 в США не стали восстанавливать до рабочего состояния. Её силовая турбинная установка совместно с испытательным стендом для подлодок XXVI серии прошла всесторонние испытания в морской исследовательской лаборатории Анаполиса. Там турбины Вальтера были изучены досконально, однако вскоре после окончания 2-й мировой войны перспективной и идеальной силовой установкой новых подлодок стал атомный реактор. Поэтому турбины Вальтера в США сочли бесперспективными и работы по ним прекратили. Только для экспериментальной малой подлодки XI типа, построенной в 1954-55 гг, была использована силовая установка, использующая в качестве топлива перекись водорода. Однако там работала не турбина, а дизельный мотор мощностью 30 л.с. Испытания этой силовой установки выявили много проблем, связанных с эксплуатацией капризного топлива. В конце концов взрыв бака с перекисью водорода повредил в 1958 г. эту подлодку водоизмещением 25 т и эксперименты на этом закончились.

Уже в 1945 г. британское адмиралтейство пришло к заключению. что если строить собственными силами подлодки Вальтера, то следует остановиться на подлодке XXVI тина. Её конструкция произвела на британских специалистов ВМС сильное впечатление. В программе строительства флота на 1947/48 гг. была предусмотрена постройка двух подлодок Вальтера. Они были запланированы как две экспериментальные подлодки без вооружения. Однако в реальности их постройка значительно затянулась. Первая из них была заложена на верфях фирмы Виккерс 20 июля 1951 г. и вторая – 13 февраля 1952 г.

После успешных испытаний подлодки «Метеорит» план постройки кораблей королевского флота на 1949/50 гг. предусматривал постройку 6 подлодок класса S, оснащенных турбинами, работающих на перекиси водорода. Однако в начале 50-х эйфория от подлодок Вальтера прошла и их признали малоперспективными. Из 6 запланированных подлодок были построены только две: «Эксплорер» 28 ноября 1956 г. и «Эксалибур» 23 марта 1958 г. По своим размерам они были близки к немецкой подлодке XXVI серии имели следующие данные: водоизмещение в надводном положении 780 м³, водоизмещение в подводном положении 1000 м³, длина 67 м и ширина 4,8 м; мощность турбинной установки 7500 л.с.; максимальная скорость, достигнутая под водой 25 узлов. При испытания возникли ряд опасных поломок, так что экипаж «Эксплорера» (Исследователя) иронически называл свою подлодку «Эксплодер» (Взрыватель). В июне 1962 г. «Эксплорер» был списан из состава флота и в 1965 г. передан на слом. «Экскалибур» исключен из списков флота в конце 1963 г. и наследующий год был списан налом.

Поразительно, но СССР раньше Англии сумел построить и испытать экспериментальную подлодку Вальтера, хотя западные союзники не передавали ему ни документацию и чертежи, ни подлодку этого типа. Все ведущие специалисты фирмы Вальтера находились в западной зоне оккупации и могли работать только на Англию или США. Вполне вероятно, что русским удалось захватить специалистов фирмы Вальтера так называемого второго состава и приборы и механизмы для постройки турбинной установки Вальтера в восточной зоне оккупации: это были прежде всего фабрика турбин Брюкнер, Канне и Ко в Дрездене и её специалисты, работавшие по заданию фирмы Вальтера. По сообщению фирмы Бергхоф на 12 февраля 1953 г. в этом направлении работали на русских следующие специалисты фирмы Вальтера: Детке (с октября 1946 г.), Кеппель ( с июля 1948 г.). Краге, Шумахер и Вайзенберг. Все пленные немецкие специалисты были упрятаны в одном из конструкторских бюро ВМФ СССР в Ленинграде. Предполагалось, что после ухода американских войск из Тюрингии бойцами Красной армии была найдена деревянная модель немецкой подлодки XXVI в масштабе 1:1 в одной из горных штолен в окрестностях Блакенбурга.

Размерный эскиз насоса тройного действия фирмы Хеншель.

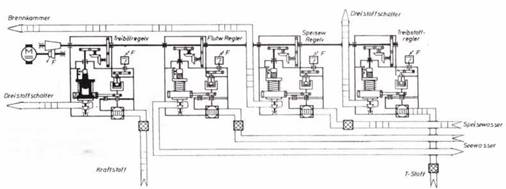
Схема 4-х позиционного регулятора подачи смеси на подлодке серии XIII К.

Как бы то ни было 5 февраля 1951 г. опытная подлодка с турбинной установкой Вальтера была заложена на ленинградской верфи «Судмаш» и через год спущена на воду. Она получила обозначение С-99 (проект 617, кодовое обозначение НАТО «Кит»). Первые испытания начались 16 июня 1952 г., однако из-за различных неполадок они затянулись и лишь 21 апреля 1955 г. С-99 была передана флоту. Затем последовали всесторонние испытания подлодки на флоте, которые закончились 20 марта 1956 г. В начале 1958 г. С-99 официально была зачислена в боевой состав флота.

Командование советского флота также планировало в начале 50-х установить турбинные установки Вальтера на боевые подлодки. С 1954 по 1957 г. на ленинградской верфи «Судмаш» была построена подлодка водоизмещением 420 т (проект Ф615, кодовое обозначение НАТО «Квебек»-класс). Согласно проекту средний вал её приводился в движение турбинной установкой Вальтера. Она должна была работать ограниченное время для достижения максимальной скорости под водой 20 узлов. Осталось неизвестным, была ли в действительности там турбинная установка Вальтера. Можно лишь предположить, что она себя не оправдала во время испытаний и не использовалась. Позднее все три подлодки класса «Квебек» имели три вала с приводом от обычных двигателей и данные их были весьма посредственные.

С-99 вышла в море 19 мая 1959 г. с проверяющей комиссией на борту для проверки работы установки Вальтера в подводном положении. При глубине погружения 40-60 м турбина работала безупречно. На глубине 80 м произошел взрыв с проникновением забортной воды в турбинный отсек. Лодка пошла ко дну, но на глубине 115-120 м она выравнялась и затем с боковым креном в 20 гр всплыла. Когда в конце 1958 г. первая советская атомная подводная лодка была принята в боевой состав флота, турбинная установка Вальтера была признана бесперспективной затеей. С-99 после взрыва ремонтировать не стали и в начале 1960 г. её списали со службы.

Схема деструктора (каталитической камеры) и камеры сгорания на подлодке XVII серии.

Установка для генерации пара на испытательном стенде типа XVII в США: на переднем плане видна камера сгорания с сепаратором, далее – каталитическая камера.

Деструктор и камера сгорания на испытательном стенде типа XVII на заводе Вальтера.

Более 800 000 книг и аудиокниг! 📚

Получи 2 месяца Литрес Подписки в подарок и наслаждайся неограниченным чтением

ПОЛУЧИТЬ ПОДАРОК