Новые огнесмеси и новые танковые огнеметы

Дальность выброса струи до 90 м (при благоприятных условиях — попутном ветре), достигнутая пневматическими огнеметами к концу 1930-х гг., уже не отвечала современным условиям поля боя, поскольку требовала подхода машин почти вплотную к оборонительным позициям противника, насыщенным противотанковыми средствами. Повышению дальности огнеметания из танков способствовали два важных шага в развитии отечественного огнеметного вооружения — введение вязких горючих смесей и использование вместо силы сжатого воздуха более высокого давления пороховых газов. Пороховые огнеметы были компактнее пневматических и позволяли увеличить скорострельность и обеспечить более высокую автоматизацию.

Постановлением Совета Народных Комиссаров СССР и ЦК ВКП(б) от 13 марта 1941 г. устанавливались ТТХ и сроки производства как новых танков Т-50, Т-34, КВ-1 и КВ-3, так и их огнеметных модификаций. При этом танки должны были вооружаться новым автоматическим огнеметом.

В 1941 г. для увеличения дальности струйного огнеметания из танковых, траншейных, фугасных и ручных огнеметов были введены вязкие огнесмеси на основе порошкообразных загустителей ОП-2. Их рецептуру разработал в 1938 — 1940 гг. инженер А.П.Ионов. При испытаниях со штатным танковым огнеметом использование вязких огнесмесей увеличивало дальность огнеметания почти в два раза. В этом же году началось массовое производство загустителя ОП-2 и вязких смесей на предприятиях Наркомата пищевой промышленности. Вязкие горючие смеси применялись РККА в огнеметах всех типов, обеспечивали большую дальность и эффективность огнеметания, превосходя по этим показателям германские.

Огнеметный танк БТ-7 с автоматическим пороховым огнеметом конструкции HATH и схема его размещения в танке

Другим путем повышения дальности выстрела стала замена пневматических огнеметов пороховыми. Еще в 1916 г. русские инженеры Странден, Поварнин и Столица изобрели первый в мире фугасный поршневой огнемет, из которого горючая смесь выбрасывалась давлением пороховых газов, а в начале 1917 г. фугасный огнемет под названием СПС (взяты начальные буквы фамилий конструкторов) поступил в серийное производство. Аппарат не нашел широкого боевого применения, но послужил прообразом создания фугасных огнеметов в межвоенный период. Однако последние аппараты были довольно громоздкие, а потому использовались только как оборонительное оружие одноразового применения. Для установки в танк требовалось создание принципиально новой конструкции.

Соответствующие разработки начались в СССР в 1932 г. в КБ № 7 Управления военных изобретений РККА под руководством начальника КБ Д.С.Голосова и ведущего инженера Г.М.Филимонова. Затем эти работы продолжились в Военной академии механизации и моторизации РККА, на заводе № 37 им. Орджоникидзе Наркомата среднего машиностроения и в танковом отделе HATH (сюда перенесли работы из упомянутого КБ № 7). В 1939 г. Главное военно-химическое управление и Главное автобронетанковое управление выдали задание заводу № 37 на разработку танкового порохового огнемета. Параллельно с 1938 г. такие же работы велись ГСКБ 47 (г.Москва) под руководством С.И.Новикова, в танковом отделе HATH под руководством А.Ф.Кравцева ведущими инженерами Г.М.Филимоновым и Г.И.Даниловым, с 1940 г. — конструкторской группой завода № 174 (г.Ленинград) под руководством Д.И.Елагина и И.А.Аристова.

В НИИ-6 Наркомата боеприпасов разрабатывались вязкие огнесмеси для увеличения дальности огнеметания. Последующие сравнительные испытания огнеметов HATH, заводов № 37 и № 174 в мае 1941 г. подтвердили, что использование вязкой огнесмеси и повышение давления до 30 — 40 кг/см2 позволяют достичь дальности огнеметания в 120 м.

В соответствии с постановлением Комитета Обороны № 427 от 19 октября 1940 г. на заводе № 174 специальной группой конструкторов под руководством Д.И.Елагина и И.А.Аристова на основе использования принципа действия затвора пулемета Дегтярева был разработан и создан пороховой автоматический танковый огнемет. Пороховой заряд помещался в укороченный патрон 37-мм противотанковой пушки обр.1932 г. Емкость магазина составляла 4 патрона. Скорострельность огнемета достигала 18 выстр./мин, дальность огнеметания стандартной смесью составляла 60 — 65 м, вязкой смесью НИИ-6 — 90 — 100 м. Выбрасываемая струя поджигалась электробензиновым запалом. Опытный экземпляр огнемета установили на танк БТ-7.

На испытаниях пятнадцатилитровый автоматический огнемет завода № 37 показал низкую скорострельность. Его установили в танке БТ-7, горючая смесь в цилиндр огнемета подавалась по гибкому шлангу из буксируемой «химприцепки». Конструкция его затворной коробки была сложна, а механизм автоматической перезарядки — ненадежен в эксплуатации. В целом механизм был сложен в изготовлении и при установке в танк требовал значительных переделок внутреннего оборудования. Кроме того, увеличение расхода огнесмеси в выстреле на 50% (по сравнению с огнеметом конструкции завода № 174) не дало заметного увеличения дальности огнеметания. Поэтому после полигонных испытаний работы по этому огнемету прекратили.

Десятилитровый автоматический огнемет конструкции НАТИ, смонтированный на стенде, во время испытаний работал безотказно и был рекомендован для установки в танк. Он имел ряд преимуществ по сравнению с огнеметом завода № 174 по дальности стрельбы (на 20 м больше), простоте изготовления и надежности в работе.

Однако наилучшим признали автоматический огнемет завода № 174. Под обозначением АТО-41 его приняли на вооружение для установки на танки Т-50, Т-34 и КВ (за создание автоматического танкового огнемета И.А.Аристова удостоили Сталинской премии). Установку опытного образца огнемета на легкий танк Т-50, который, по довоенным взглядам, должен был стать в РККА наиболее массовым, выполнили еще в марте — апреле 1941 г., но снятие танка Т-50 с серийного производства сняло вопрос и о выпуске его огнеметного варианта.

К началу Великой Отечественной войны на вооружении огнеметных подразделений и частей Красной Армии состояли ранцевый огнемет РОКС-2, автоматический танковый огнемет АТО-41 и созданный фугасный огнемет ФОМ. Кроме того, в приграничных укрепленных районах и в арсеналах сохранилось незначительное количество огнеметов старых образцов (системы Товарницкого, СПС и др.). Дальнейшее развитие советского огнеметного вооружения, включая огнеметные танки (самоходные огнеметы) шло в жестких условиях войны.

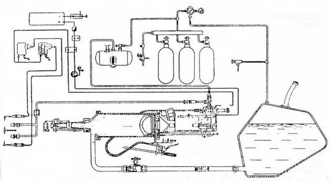
Схема размещения огнеметной аппаратуры АТО-41:

1 — спусковой рычаг управления огнеметанием; 2 — бензоклапан с переключателем; 3 — аккумулятор; 4 — редукторы; 5 — контрольный манометр; 6 — клапан спуска давления; 7 — резервуар; 8 — запорный обратный клапан; 9 — воздушный баллон; 10 — бобины; 11 — рычаг углов наводки; 12 — зажигалка

Тактико-технические характеристики танковых огнеметов АТО-1 И АТО-2

Модель АТО-1 АТО-2 Тип огнемета Автоматический поршневой пороховой Вид огня Одиночный или автоматический очередями по 3 — 4 выстрела Дальность огнеметания, м: стандартной смесью 60 — 65 60 — 70  вязкой смесью 90— 100 100 — 130 Расход огнесмеси на один выстрел,л 10 10 Рабочее давление, кг/см2: в резервуаре 4,0 — 4,5 3,5 —4,0 в цилиндре 25 — 30 35

Производство АТО-41 было организовано на Люберецком заводе сельскохозяйственных машин им.Ухтомского. На заводе сформировали конструкторскую группу под руководством А.С.Маята в составе М.С.Озерского, Г.Н.Килеса, Н.Г.Титова и др. В серийном огнемете АТО-41 использовались пороховые заряды патрона к 45-мм пушке. При выстреле пороховые газы заряда давили на поршень, выталкивавший из цилиндра огнесмесь, которая поджигалась на выходе бензиновым факелом, воспламенявшимся от запальной электросвечи, питающейся от танкового аккумулятора. Бензин к форсунке факела подавался давлением сжатого воздуха (4,0 — 4,5 кг/см2) из специального баллона через редуктор. Перезарядка огнемета и подача очередного патрона производились автоматически за счет гидравлического напора огнесмеси. Огнемет мог совершить три выстрела в течение 10 с.

Для стрельбы в основном применялась стандартная смесь в составе 60% мазута и 40% керосина, но могли применяться также вязкая огнесмесь (раствор порошка ОП-2 в автомобильном бензине), сырая нефть, моторное масло в смеси с керосином. Заправка резервуаров производилась авторазливочной станцией АРС6 или вручную ведрами.

В конце октября 1941 г. в Кустанайскую область из г.Егорьевска Московской области эвакуировали станкостроительный завод, переданный из Наркомстанкопрома в ведение Наркомтанкопрома СССР и получивший № 222. Этот завод и стал в годы войны производителем автоматических танковых огнеметов. На нем последовательно провели ряд работ по упрощению конструкции АТО-41 и одновременно повышению его безопасности в обращении. Модернизированный АТО-41 начал выпускаться с августа 1942 г.

В то же время на базе АТО-41 был разработан другой огнемет, с иной автоматической перезарядкой патронов, новой системой выхлопа и другими измененными элементами. Этот огнемет в конце 1942 г. приняли на вооружение под обозначением АТО-42. Его дальность огнеметания стандартной смесью мазута и керосина составляла 60 — 70 м и 100 — 130 м вязкой спецсмесью, скорострельность — 24 — 30 выстр./мин. По своим характеристикам АТО-42 заметно превосходил все имевшиеся тогда серийные танковые огнеметы и практически без изменений производился до конца войны. С 1943 г. он ставился на огнеметные танки. АТО-42 послужил основой и для колесного траншейного порохового огнемета ТПО-1, выпускавшегося тем же заводом № 222 по заданию Главного военно-химического управления РККА и заказам флота.

Легкий огнеметный танк Т-40(Т-40С)

В 1935 — 1936 гг. московский завод № 37 на шасси малых плавающих танков построил 75 огнеметных ОТ-37 (БХМ-4) с огнеметом КС-23, в 1937 г. — опытные образцы ОТ-38 с огнеметом КС-40. На танках оставлялись пулеметные башни, огнемет монтировался на корпусе. Но машины не нашли применения.

Перед войной на вооружение поступил плавающий легкий танк Т-40 того же завода (главный конструктор — Н.А.Астров), а в июле 1941 г. был создан его сухопутный вариант Т-40С. На заводе № 37 в срочном порядке на основе Т-40 и Т-40С был разработан танк с огнеметом АТО-41 (отдельного индекса танку не присваивали). К тому времени разведывательный, по сути, танк вынужденно использовали для непосредственной поддержки пехоты, и установка огнемета могла повысить его возможности в этой роли. Брандспойт смонтировали в шаровой опоре с правой стороны лобового листа корпуса, резервуар с огнесмесью и баллон сжатого воздуха установили в нише кормы корпуса на месте гребного винта и руля. 12,7-мм и 7,62-мм пулеметы в башне сохранялись. Сообщалось об участии таких машин в боях в районе Наро-Фоминска в составе 1-й гвардейской стрелковой дивизии.

В мемуарах Н.И.Крылова «Не померкнет никогда» упоминается, что защитники осажденного Севастополя оборудовали несколько танков импровизированными огнеметами, изготовленными небольшим заводом «Молот». В литературе сообщалось также, что на Люберецком заводе им. Ухтомского приспособили на захваченные у германской армии французские танки некую «спаренную установку огнемета и пулемета».

Средний танк Т-34 с огнеметным прибором ОП-34. Весна 1941 года

Схема огнеметной аппаратуры АТО-42

Более 800 000 книг и аудиокниг! 📚

Получи 2 месяца Литрес Подписки в подарок и наслаждайся неограниченным чтением

ПОЛУЧИТЬ ПОДАРОК